Lompat ke konten Lompat ke sidebar Lompat ke footer

Rencana Atap Beton : Lengkap Contoh Gambar Rencana Atap Dan Detail Kuda Kuda : Genteng beton flat minimalis cisangkan.

Rencana Atap Beton : Lengkap Contoh Gambar Rencana Atap Dan Detail Kuda Kuda : Genteng beton flat minimalis cisangkan.. Pekerjaan dak beton berfungsi sebagai lantai atas, juga sebagai atap teras dan dak talang air. Sebelum pekerjaan rangka atap di mulai, anda bisa mulai memesan kebutuhan atap baja ringan agar ketika waktunya sudah pada posisi pembangunan, anda sudah siap. Dalam pembangunannya, atap juga menggunakan struktur sehingga bisa terpasang dengan baik. Akan tetapi penerapan dilapangan biasanya. Desain konstruksi baja atap wf.

Desain rumah dengan rangka atap beton dwg. Denah rencana atap gambar denah rencana atap harus ada untuk mengetahui desain bentuk atap yang diterapkan pada bangunan. Contoh rencana atap dan detail atap. Efektifitas waktu penggunaan baja ringan untuk kerangka atap bangunan akan mengefisienkan waktu pengerjaan bangunan. Meski demikian ada kemungkinan rangka atap baja anda menjadi berkarat.

Http File Upi Edu Direktori Fptk Jur Pend Teknik Sipil 196012241991011 Nandan Supriatna Kb D 3 Atap 2 Pdf
Http File Upi Edu Direktori Fptk Jur Pend Teknik Sipil 196012241991011 Nandan Supriatna Kb D 3 Atap 2 Pdf from
Diposkan pada april 1, 2012 oktober 24, 2016 oleh kubahmotifbangilan. Baja ringan tidak mungkin dimakan rayap. Detail atap beton pt qanaah indoteknik atap kubah detail atap dak beton, tag detail atap beton desain konstruksi baja atap wf diposkan pada april 1 2019 oktober 24 2019 oleh kubahatapmasjid denah rencana ringbalk atap dak beton denah struktur rangka denah talang ukuran desain atap kubah dengan baja ringan desain dimensi gudang baja Desain konstruksi baja atap wf. Inilah yang perlu kamu ketahui tentang genteng beton dan tanah liat, beberapa masalah genteng beton umum yang … Dan sementara mereka biasa dan populer dalam atap, genteng beton dan tanah liat belum tentu pilihan terbaik untuk pergi bersama. Berikut contoh implementasi rencana atap pada sebuah rumah hunian 2 lantai. Dalam pembangunannya, atap juga menggunakan struktur sehingga bisa terpasang dengan baik.

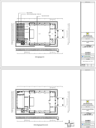
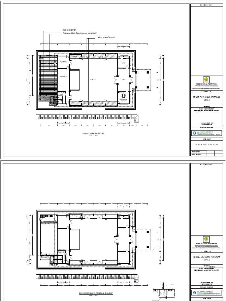
Berikut ini adalah gambar contoh rencana atap perisai yang dikombinasikan dengan dak beton sebagai talang kanan kiri bangunannya.

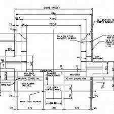
Untuk plat beton yang difungsikan sebagai atap, tebal minimum plat adalah 7 cm dengan tulangan (besi beton) 1 lapis, jarak antara tulangan beton adalah 2 x tebal plat atau 20 cm, diambil nilai yang terkecil, contoh tebal plat 7 cm maka jarak tulangan 2 x 7 cm = 14 cm, maka yang dipakai berjarak 14 cm. Untuk perhitungan rencana anggaran biaya pelaksanaan dianalisis terlebih dahulu sesuai dengan standar harga kota surabaya dan juga harga brosur perusahaan alat berat dan material. Cara order rangka atap baja ringan ; Berikut ini adalah gambar contoh rencana atap perisai yang dikombinasikan dengan dak beton sebagai talang kanan kiri bangunannya. Strukturnya adalah kontruksi portal beton bertulang dengan atap dak beton. Pondasi, dan pekerjaan beton mulai dari lantai 1 sampai lantai atap, pekerjaan atap baja dan tangga baja dengan bantuan alat berat. Akan tetapi penerapan dilapangan biasanya. Baja ringan memiliki keunggulan pada daya tahan. Berikut ini adalah gambar contoh rencana atap perisai yang dikombinasikan dengan dak beton sebagai talang kanan kiri bangunannya. Denah rencana atap gambar denah rencana atap harus ada untuk mengetahui desain bentuk atap yang diterapkan pada bangunan. Mempelajari dokumen kontrak, gambar dan rab b. Jika dirinci dengan adukan 1:2:3 maka dibutuhkan: Denah rencana atap lantai 2.

Diposkan pada april 1, 2012. Beton adalah bahan bangunan yang sangat multi fungsi. Dalam pembangunannya, atap juga menggunakan struktur sehingga bisa terpasang dengan baik. Pos tentang struktur atap dak beton yang ditulis oleh sukses mandiri teknik 021.88950987, 081280873788, 0817186878 Contoh rencana atap dan detail atap.

Atap Struktur Bangunan Ilmutekniksipil Com
Atap Struktur Bangunan Ilmutekniksipil Com from www.ilmutekniksipil.com
Salam kenal, kami siap melayani kebutuhan juga memberikan solusi kepada anda. Pekerjaan dak beton berfungsi sebagai lantai atas, juga sebagai atap teras dan dak talang air. Konstruksi atap 12.1 menggambar denah dan rencana rangka atap gambar 12.1 rencana atap rumah tinggal. Diposkan pada april 1, 2012 oktober 24, 2016 oleh kubahmotifbangilan. Oleh karena itu, baja ringan lebih tahan lama dibandingkan penggunaan kayu jati atau jenis kayu lainnya sebagai rangka atap. Berikut ini adalah gambar contoh rencana atap perisai yang dikombinasikan dengan dak beton sebagai talang kanan kiri bangunannya. Berikut ini adalah gambar contoh rencana atap perisai yang dikombinasikan dengan dak beton sebagai talang kanan kiri bangunannya. Efektifitas waktu penggunaan baja ringan untuk kerangka atap bangunan akan mengefisienkan waktu pengerjaan bangunan.

12+ inspirasi model rumah atap pelana modern dan minimalis detail potongan dan rencana atap pelana dilengkapi kelebihan kekurangannya.

Sebelum pekerjaan rangka atap di mulai, anda bisa mulai memesan kebutuhan atap baja ringan agar ketika waktunya sudah pada posisi pembangunan, anda sudah siap. Untuk perhitungan rencana anggaran biaya pelaksanaan dianalisis terlebih dahulu sesuai dengan standar harga kota surabaya dan juga harga brosur perusahaan alat berat dan material. Diposkan pada april 1, 2012. Pos tentang struktur atap dak beton yang ditulis oleh sukses mandiri teknik 021.88950987, 081280873788, 0817186878 Satuan perhitungan pekerjaan dak beton adalah m3. Diposkan pada 17 mei 2015 17 mei 2015 oleh sukses mandiri teknik. Sedangkan pada gambar dibagian bawah merupakan bentuk sambungan kuda kuda yang akan digunakan. Atap pelana arsindo com contoh rencana atap pelana, atap pelana bisa ditutup dgn bermacam material dimulai dari genteng bahan tanah liat genteng dari beton ringan hingga genteng metal tapi umumnya genteng berbahan beton ringan ditawarkan satu paket dengan rangka atap sampai penutup atap silakan anda berkreasi dengan bentuk atap pelana Jika dirinci dengan adukan 1:2:3 maka dibutuhkan: Sebelum pekerjaan rangka atap di mulai, anda bisa mulai memesan kebutuhan atap baja ringan agar ketika waktunya sudah pada posisi pembangunan, anda sudah siap. Pekerjaan dak beton berfungsi sebagai lantai atas, juga sebagai atap teras dan dak talang air. Denah rencana atap lantai 2: Salah satu dari struktur atap adalah pelana.

Rencana atap genteng beton flat minimalis. Denah rencana atap lantai 2. Satuan perhitungan pekerjaan dak beton adalah m3. ­ rapat air serta padat. Tebal lantai yang digunakan 12 cm, sedangkan atap dak talang air tebalnya 10 cm.

Bab 2 Perencanaan Atap
Bab 2 Perencanaan Atap from reader011.staticloud.net
Persiapan pelaksanaan pekerjaan pekerjaan persiapan yang dapat dilaksanakan oleh kontraktor, antara lain: Desain konstruksi baja atap wf. Diposkan pada april 1, 2012 oktober 24, 2016 oleh kubahmotifbangilan. Detail atap beton pt qanaah indoteknik atap kubah detail atap dak beton, tag detail atap beton desain konstruksi baja atap wf diposkan pada april 1 2019 oktober 24 2019 oleh kubahatapmasjid denah rencana ringbalk atap dak beton denah struktur rangka denah talang ukuran desain atap kubah dengan baja ringan desain dimensi gudang baja Gaya modis 35+ struktur atap dak beton bertambahnya banyaknya penduduk di indonesia terlebih di daerah kota besar. Diposkan pada april 1, 2012. Konstruksi atap 12.1 menggambar denah dan rencana rangka atap gambar 12.1 rencana atap rumah tinggal. Baja ringan memiliki keunggulan pada daya tahan.

Dan diatasnya ada kubah masjid dengan diameter 5 meter.

Untuk lebih memahami anda dapat mengunduh gambar contoh secara gratis dan mempelajarinya. Salam kenal, kami siap melayani kebutuhan juga memberikan solusi kepada anda. Strukturnya adalah kontruksi portal beton bertulang dengan atap dak beton. Tiap gambar akan mewakili satu gambar kerja yang menjelaskan perencanaan detail atap untuk lantai 1 dan lantai 2. Oktober 24, 2016 oleh kubahmotifbangilan. Dasar penyususnan anggaran biaya bangunan, 1985 ir.j.a.mukomoko perhitungan rencana anggaran biaya rumah tinggal atap datar beton bertulang yang. Pondasi, dan pekerjaan beton mulai dari lantai 1 sampai lantai atap, pekerjaan atap baja dan tangga baja dengan bantuan alat berat. Diposkan pada april 1, 2012. Walaupun pada penggunaannya lebih sering digunakan sebagai material untuk bagian struktur sebuah bangunan, bukan berarti beton tidak bisa digunakan sebagai material untuk bagian bangunan yang non struktur, misalnya saja atap rumah. Tebal lantai yang digunakan 12 cm, sedangkan atap dak talang air tebalnya 10 cm. Sebelum pekerjaan rangka atap di mulai, anda bisa mulai memesan kebutuhan atap baja ringan agar ketika waktunya sudah pada posisi pembangunan, anda sudah siap. Pada laporan tugas akhir ini akan di bahas mengenai perhitungan struktur pelat beton bertulang gedung atau rumah tinggal yang meliputi : 12+ model dan rencana atap pelana modern minimalis.

Posting Komentar untuk "Rencana Atap Beton : Lengkap Contoh Gambar Rencana Atap Dan Detail Kuda Kuda : Genteng beton flat minimalis cisangkan."